Einschaltverzögerung mit LMC555 oder TLC555
- Elektronik-Minikurse: Inhaltsverzeichnis WICHTIG: Diverse technische Infos
- Elektronik-Minikurse: Philosophie (Sinn, Vorwissen, Praxisbezug)
- Hilfe bei Leserfragen. (WICHTIG: Unbedingt zur Kenntnis nehmen!)
- Simulieren und Experimentieren, ein Vorwort von Jochen Zilg
- Autor: Thomas Schaerer Opamp-Buch Timer555-Buch
Einleitung
Bipolar oder CMOS, das ist hier die Frage: Wir beginnen in kurzen
Zügen mit dem Timer-IC NE555
(Erfinder: Hans Camenzind)
in bipolarer Schaltungstechnik, auch als BJT
(Bipolar-Junction-Transistor) bezeichnet.
Schon sehr lange gibt es auch die moderne Version in
CMOS-Schaltungstechnik mit einigen Vorteilen. Deshalb, wie bei allen
meinen 555er-Minikursen, verwende ich die CMOS-Versionen TLC555 und
LMC555. Der LMC555 ist mit dem TLC555 kompatibel. Da der TLC555 ein
Produkt von Texas-Instruments (TI) ist und der LMC555 von
National-Semiconductor von TI übernommen wurde, dürfte der LMC555 wohl
nicht mehr all zu lange existieren, weil eine Doppelspur lohnt sich
kaum.
Im weiteren Verlauf liest man hier stets vom TLC555. Ein wichtiger
Unterschied besteht darin, dass die Betriebsspannung des NE555 mit einem
Elko mit 10 µF oder mehr, parallel mit einem 100 nF Kerko, abgeblockt
werden muss. Beim TLC555 (LMC555) genügt ein 100 nF Kerko. (Kerko =
Keramik-Kondensator)
Der alte NE555 hat gerade einen Vorteil im Vergleich zum TLC555
(LMC555). Die Ausgänge Pin 3 und Pin 7 des NE555 erlauben in Funktion
als Stromquelle oder als Stromsenke typisch 200 mA, beim TLC555 (LMC555)
sind es nur 100 mA, bei einer Betriebsspannung von 15 VDC. Bei
niedrigerer Betriebsspannung ist es deutlich weniger. Besser ist es
stets für einen höheren Strom am Ausgang ein BJT oder MOSFET
einzusetzen. Der zusätzliche Preis ist nicht der Rede wert.
Man konsultiere, für das weitere Lesen hier, die Datenblätter des
TLC555 (CMOS)
und des
NE555 (BJT).
Viele praxisorientierten Informationen mit Anwendungsbeispielen zu den
Unterschieden erfährt man im folgenden Elektronik-Minikurs:

Das Thema Einschaltverzögerung beginnt mit einer Schaltung der
gegenteiligen Funktion. Sie arbeitet als Ausschaltverzögerung. Das
Original von Bild 1 mit Text liest man im Kapitel
Schaltungstechnik
unter dem Titel
NE555 als Ausschaltverzögerung.
Schon ein paar Mal kam es zu einer ähnlichen Anfrage wie diese:
-
Sie beschreiben für den NE555 eine Ausschaltverzögerung.
Ich habe vergeblich nach einer Einschaltverzögerung gesucht.
Können Sie mir helfen?

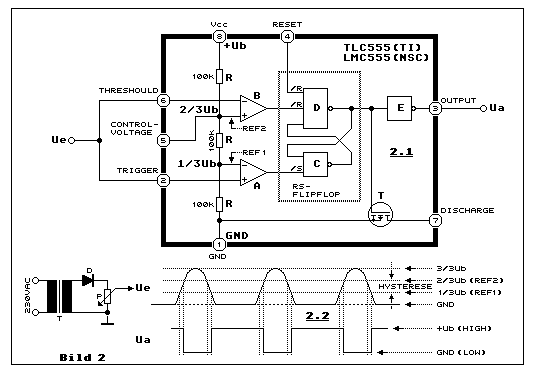
Schmitt-Trigger mit dem TLC555: Wie es zur
Schmitt-Trigger-Funktion kommt, zeigt Bild 2 an einem praktischen
Beispiel, mit einer Einweg gleichgerichtenen
AC-Spannung,
angeschlossen an Ue. Die beiden Komparatoren A und B erzeugen mit den
drei gleichwertigen Widerständen R und der gemeinsamen Nutzung der
Eingänge THRESHOULD und TRIGGER mit Ue den Fensterkomparator.
Anschliessend folgt das RS-Flipflop. Gemeinsam wirken Fensterkomparator
und RS-Flipflop als Schmitt-Trigger. Wenn Ue höher ist als die Spannung
von REF2 (2/3*Ub), liegt der Ausgang des Komparator B auf LOW (GND) und
dies erzeugt beim RS-Flipflop den Zustand des Resets. Der Ausgang von
NAND D liegt auf HIGH (Ub) und der invertierte Ausgang des NAND E, bzw
Ua auf LOW.
Im selben Zustand, also Ue > REF2, ist Ue auch höher als die Spannung
am invertierenden Eingang REF1 des Komparator A. Daraus resultiert, dass
der /Set-Eingang von NAND C auf HIGH liegt. Dies hat keinen Einfluss auf
/S-Eingang beim NAND C. Der Zustand des Flipflop ändert sich nicht und
Ua = LOW bleibt erhalten.
Bewegt sich die Spannung Ue in den Spannungsbereich zwischen REF2 und
REF1, ändert sich nichts am vorher erreichten Zustand des RS-Flipflop
und Ua. Erst dann senn Ue den Wert REF1 unterschreitet, geht der Ausgang
des Komparator A auf LOW, setzt das RS-Flipflop und Ua geht auf HIGH.
Man erkennt am Diagramm in Teilbild 2.2 die invertierende Eigenschaft
der der Fensterkomparator- bzw. der Schmitt-Trigger-Funktion.
Und genau dies zeigt sich in
Bild 1.
Beim geschlossenen Kontakt S1 liegt die Eingangsspannung von THRESHOULD
(PIN 6) und TRIGGER (PIN 2) auf LOW (GND) und der Ausgang Pin3 auf HIGH
(~Ubat). Von Pin 3 fliesst ein Strom in die Basis von T1 und deshalb
fliesst ein T1-Kollektorstrom und die Lampe La1 leuchtet. Öffnet man den
Kontakt, ladet sich C1 über R3 auf. Wird dabei die Referenzspannung von
REF 2 überschritten, geht Pin 3 auf LOW und die Lampe erlischt, weil T1
sich öffnet. So arbeitet die Ausschaltverzögerung.
HIGH-Pegel und LOW-Pegel: In Bild 2 und Text wird die
Betriebsspannung +Ub (Vdd) gleich gesetzt mit dem HIGH-Pegel und der GND
mit dem LOW-Pegel. Stimmt denn das? Betrachten wir dazu das "Innenleben"
des TLC555, die
TLC555-Schaltung.
Die gesamte Schaltung besteht aus MOSFETs. Uns jedoch interessiert nur
die Ausgangsstufe, bestehdend aus einem P-Kanal-MOSFET T1 und einem
N-Kanal-MOSFET T2. Liegt der Ausgang OUT auf GND (LOW) oder auf Vdd
(+Ub) (HIGH) und OUT ist sehr wenig belastet, fällt über dem leitenden
MOSFET T1 oder T2 nur eine sehr kleine Spannung ab, weil der
Drain-Source-Widerstand relativ niederohmig ist. Je höher die
Betriebsspannung Vdd (+Ub) ist, desto höher ist beim leitenden MOSFET
die Gate-Source-Spannung und daraus folgt ein entsprechend niedriger
Drain-Source-Widerstand. Bei einem N-Kanal-MOSFET ist dieser Effekt
etwas ausgeprägter als beim P-Kanal-MOSFET. Mehr Infos dazu erfährt man
im TLC555-Datenblatt in der Tabelle auf Seite 7 und Figure 1 auf Seite
9. Man beachte auch die Werte beim DISCHARGE-Ausgang (N-Kanal-MOSFET).
Und jetzt zum NE555, bestehend aus bipolaren Transistoren (BJT), die
NE555-Schaltung. Es
geht um die mit roten Rechtecken markierten NPN-Transistoren, jeweils
zusammengefasst in (T1) und (T2). In Klammer deshalb, weil es nicht um
einzelne Transistoren geht. (T1) besteht aus den beiden Transistoren Q21
und Q22, die eine Darlingtonstufe bilden. Das bedeutet, dass bereits bei
einem sehr kleinen (T1)-Emitterstrom, zwischen Vcc (+Ub) und OUTPUT, die
doppelte Basis-Emitter-Spannung (Q21 und Q22) abfällt. Daher liegt die
Spannung am OUTPUT (HIGH-Pegel) immer deutlich unter Vcc (+Ub). Das sind
stets etwa 2 V, wie aus dem NE555-Datenblatt in der Tabelle "DC
AND AC ELECTRICAL CHARACTERISTICS" hervorgeht.
In (T2) ist die Situation etwas anders. Bei niedrigem Q24-Kollektorstrom
am OUTPUT ist die Kollektor-Emitterspannung ebenfalls sehr niedrig. Bei
10 mA sind es bei Vcc = 15 VDC typisch nur 0.1 V, bei 50 mA sind es 0.4
V, bei 100 mA sind es aber schon 2.0 V und bei 200 mA 2.5 V. Das zeigt,
dass man mit OUTPUT leicht direkt z.B. ein Relais steuern kann,
angeschlossen zwischen OUTPUT und Vcc (+Ub). Bei Relais im Einsatz
natürlich nie die
Freilauf-Diode
vergessen!
Die selben Werte gelten für den Openkollektor-Ausgang DISCHARGE mit Q14,
weil die Funktion von Basis- und Kollektorstrom sind die selben wie beim
Q24, nur mit dem Unterschied, dass der Kollektor des Q14 frei beschaltbar
ist, wenn er nicht für einen Timing-Prozess benutzt wird, wie dieses
Bild
zeigt.
Ausschaltverzögerung mit NE555 und neu TLC555 (CMOS)

Der Hinweis mit "Dauerbetrieb" ist im Text zu Teilbild 4.1 weiter unten
erläutert!
In diesem Kapitel geht es zunächst nochmals um die Ausschaltvergerung
mit Teilbild 3.1, prinzipiell identisch mit
Bild 1,
jedoch mit kleinen Ergänzungen und mit einer dimenionierten Treiberstufe
für eine Beleuchtung, z.B. eine Hallogenbirne mit einer Leistung von 12
Watt.
Kleinere Diode genügt: Diode D1 ist hier eine kleine Signaldiode
1N914 oder 1N4148 und keine Kleinleistungs-Diode wie 1N001 in Bild 1.
Wenn C1 voll geladen ist mit der Spannung von +Ub (+12 VDC) und man
schliesst Schalter S1, damit die Lampe leuchtet, entladet sich C1 über
R2 und D1 mit einer Zeitkonstante von 5 ms bei einem maximalen Strom von
120 mA (+Ub/R2). Nicht repetitiv ist bei einer Impulsdauer von 5 ms ein
Strom von maximal 800 mA zulässig, wie dies Fig. 4 im
1N914-Datenblatt zeigt.
R3 im Limit: Will man die Schaltung mit einer deutlich längeren
Verzögerungszeit nutzen, braucht man eine grössere C1-Kapazität, weil
beim NE555 sollte man den Timingwiderstand R3 nicht höher wählen, im
Gegensatz zur CMOS-Version TLC555 (Teilbild 3.2), wo dies problemlos
möglich ist. Im NE555-Datenblatt liest man in "DC AND AC
ELECTRICAL CHARACTERISTICS" von einem Bereich der
Timing-Widerstände (RA,RB) zwischen 1 k-Ohm und 100 k-Ohm. 100 k-Ohm
sind mit R3 im Einsatz.
Threshould und Trigger geschützt: Neu ist hier der Widerstand R5
zwischen dem Timing-Netzwerk und den beiden Eingängen Pin 2 und Pin 6.
Wozu das? Angenommen, es geschieht ein Kurzschluss zwischen +Ub und GND
- z.B. defekter Elko im Netzteil als Ursache - und C1 ist aufgeladen auf
+Ub (+12V), dann liegt die Spannung von +Ub, ohne R5, direkt an diesen
beiden Eingängen. Da kann man nicht ausschliessen, dass die IC-interne
Schaltung zerstört wird. Beim NE555 z.B. Emitter-Basis-Durchbruch bei
einem oder gleich mehrerer Transistoren (BJT). Mit R5 = 10 k-Ohm wird
bei +Ub = 12V der maximal Strom auf 1.2 mA (~12 mW) reduziert.
Unterschied Leistungs-Endstufe: Teilbild 3.1 ist die leicht
erweiterte Kopie des Originals in
Bild 1.
Geschaltet wird eine 12V-Halogenglühbirne mit einer Leistung von 12 W.
In T1 fliesst ein Kollektiorstrom von 1 A. Der kurze Einschaltstrom
(kalter Glühfaden) ist deutlich höher. T1 muss im gesättigten Zustand
sein, wenn die Lampe leuchtet. Das heisst, die Kollektor-Emitterspannung
von T1 muss sehr niedrig wie sein.
In Teilbild 3.1 vergleichen wir den grundlegenden Unterschied zur
der Ausschaltverzögerung von Bild 1 mit der Umkehrfunktion
Einschaltverzögerung mit der prnzipiell selben Beschaltung. Betrachten
wir Figure 4 im
2N3055-Datenblatt,
so stellen wir fest, bei einem Kollektorstrom von 1A arbeitet der 2N3055
im gesättigten Zustand, wenn der Basisstrom mindestens 50 mA beträgt.
Also eine Stromverstärkung von 20.
Wir stellen fest, dass der Basisstrom mindestens 50 mA betragen muss,
damit der 2N3055 gerade gesättigt ist. Um sicher in der Sättigung des T1
zu sein, erhöhen wir den Strom auf 70 mA. Die Stromverstärkung reduziert
sich auf rund 14. 70 mA liefert Pin 3 beim NE555 problemlos. R4 beträgt
an Stelle von 330 Ohm nur 120 Ohm.
Dimensionierung von R4: Weil im vorliegenden Beispiel +Ub = 12 VDC,
beträgt die HIGH-Spannung am Ausgang von Pin 3 rund 10 VDC bei einem
Strom von 100 mA, gemäss NE555-Diagramm "High Output Voltage Drop
vs Output Source Current". Die Basis-Emitter-Spannung von T1
beträgt etwa 0.8 VDC. Also subtrahieren wir von den 10 VDC rund 1 VDC
und das gibt über R4 eine Spannung von rund 9 VDC. Das ergibt ein
R4-Wert von 128 Ohm. Man verwendet daher ein 120-Ohm-Widerstand. Die
Leistung beträgt 0.63 W. Zum Einsatz kommt ein 1W-Widerstand.
Fazit: Das kann man sich ersparen, wenn man an Stelle des BJT-Timers
NE555, den CMOS-Timer TLC555 einsetzt. Dies zeigt Teilbild 3.2 mit dem
TLC555. Die Funktionsweise ist die selbe wie Teilbild 3.1 zeigt, jedoch
die Komponenten sind etwas anders dimensioniert. R3 ist von 100 k-Ohm
auf 1 M-Ohm erhöht und C1 von 47 µF auf 4.7 µF reduziert. Die
Zeitkonstante bleibt unverändert. Für C1 empfiehlt sich ein Tantal-Elko
oder ein Kerko, wegen der deutlich geringeren Verluste. Warum für R3
1 M-Ohm? Der Trigger- und der Threshold-Eingang sind, wie die die ganze
Schaltung in CMOS, bzw. mit MOSFETs realisiert. Im Gegensatz zum
stromgesteuerten BJT, ist der MOSFET spannungsgesteuert und dies mit
einem extrem hohen Eingangswiderstand.
Hier noch einmal die
TLC555-Schaltung.
Trotz dem extrem hohen Eingangswiderstand, sollte man es nicht
übertreiben betreffs eines hohen Widerstandes von R3, wei in der Praxis
kann leicht die Luftfeuchtigkeit den hohen R3-Widerstand reduzieren und
so auch die R3*C1-Zeitkonstante. Die Rede hierbei sind Werte von
mehr als 10 M-Ohm. Und sollte es trotzdem einmal nötig sein, muss man
den empfindlichen Teil der Schaltung mit einem möglichst nicht
hygroskopischen Schutzlack überziehen.
Während der NE555 bei einer Betriebsspannung von +15 VDC (Datenblatt) an
Pin 3 maximal ein Strom von 200 mA liefern kann mit einem
Spannungsabfall von 2.5 V - und bei 100 mA 1.7 V -, kann hier die
CMOS-Version TLC555 nicht mithalten. Bei nur schon 10 mA beträgt der
Spannungsabfall 0.8V. Man wird beim TLC555 meist eine
Transistor-Endstufe einsetzen müssen. Für einen BJT erreicht man nur
einen niedrigen Kollektorstrom, weil die Sättigungs-Stromverstärkung
stets niedrig ist. Mit einem
Darlington
ist diese Stromverstärkung höher, aber die Sättigungsspannung zwischen
Kollektor und Emitter ist ebenso höher. Dies in Grenzen zu halten
funktioniert mit einem
Komplementär-Darlington.
Alternative mit Power-MOSFET: Aber warum nicht gleich einen
Power-MOSFET einsetzen, wie es Teilbild 3.2 zeigt. Da hat man kein
Strom-Problem, weil die Steuerung mit Spannung erfolgt. Angedeutet
ist Steuerung eines DC-Motors. Die Wahl des MOSFET T1 richtet sich nach
dem Strombedarf des Motors oder eines andern Verbrauchers.
Die Diode D2 dient als Freilaufdiode, um beim Ausschalten die hohe
Selbst-Induktionsspannung der Motorwicklung (ohne D2) als Strom durch D2
zu leiten. R4 erfüllt hier einen andern Zweck als in Teilbild 3.1. Hier
sorgt R4 dafür, dass bei der steilen Umschaltflanke des Drainstromes des
MOSFET T1 kein hochfrequenter Burst entsteht. Für den vorliegenden Zweck
wird ein 100-Ohm-Widerstand genügen. Wenn nicht muss man den Wert
empirisch mit Hilfe eines Oszilloskops ermitteln. Wichtig ist, dass R4
so nahe wie möglich mit dem Gate des MOSFET verlötet wird.
Hier noch einmal: Ein wichtiger Unterschied besteht darin, dass die
Betriebsspannung +Ub des NE555 mit einem Elko (kein Tantal-Elko!) mit 10
µF oder mehr, parallel mit einem 100 nF Kerko, abgeblockt werden muss.
Beim TLC555 (LMC555) genügt ein 100 nF Kerko. (Kerko =
Keramik-Kondensator). Der Grund dafür liest man
hier
im Kapitel "Zu grosse Stromimpulse auf der Speiseleitung".
Man studiere dieses Kapitel mit einem Experiment mit
Bild 2.
Einschaltverzögerung mit TLC555

Ausschaltverzögerung 4.1: Diese Schaltung hat einen
Schönheitsfehler, ebenso die Ursprungsschaltung in
Bild 1.
Thema Dauerbetrieb! Wenn S1 auf OFF geschaltet (Kontakt offen) ist und
+Ub wird eingeschaltet, dann ist C1 zunächst entladen. Pin 2 und Pin 6
sind auf dem LOW-Pegel und der Ausgang Pin 3 auf dem HIGH-Pegel. Das
bedeutet der Motor (oder z.B. eine Lampe) wird sofort eingeschaltet und
schaltet erst aus, wenn C1 via R3 soweit aufgeladen ist, so dass Pin 3
auf LOW schaltet. Fazit ist, dass die Ausschaltung nur dann sinnvoll
einsetzbar ist, wen +Ub stets in Betrieb ist. Sonst muss man eine andere
Lösung, evtl. keine mit dem 555-Timer-IC, anstreben. Ein praktisches
Beispiel für die vorliegende Schaltung ist, wie es betreffs verzögertes
Abschalten der Auto-Innenbeleuchtung, in
Ausschaltverzögerung mit NE555
erklärt ist.
Funktionsweise: Die Ausschaltverzögerung ist in Betrieb. Schalter
S1 ist auf OFF. C1 ist geladen via R3. HIGH-Pegel an den Pins 6 und 2,
LOW-Pegel an Pin 3, MOSFET T1 sperrt und der Motor läuft nicht. S1
schliesst auf ON und C1 wird via R2, D1 und S1 rasch entladen. Pin 3
geht auf HIGH und der Motor läuft. S1 öffnet (OFF), C1 wird via R3
geladen. Beim erreichen der Triggerspannung schaltet Pin 3 von HIGH auf
LOW, der MOSFET leitet nicht mehr und der Motor dreht als wie langsamer
bis zum Stillstand. Die Verzögerungszeit beträgt mit diesem
R3*C1-Beispiel etwa 5 Sekunden bis zum Ausschalten des Motors. Bis zum
Stillstand dauert es länger.
Einschaltverzögerung 4.2: Die Einschaltverzögerung ist in
Betrieb. Schalter S1 ist auf OFF (Kontakt geschlossen). S1 schliesst C1
mit D1 und R2 kurz. C1 kann sich deshalb via R3 nicht aufladen. C1 ist
entladen, Pin 6 und 2 auf HIGH, Pin 3 auf LOW, MOSFET T1 sperrt und der
Motor läuft nicht. Schalter S1 wird auf ON gestellt (Kontakt ist offen).
C1 wird via R3 geladen. Dabei sinkt die Spannung an Pin 6 und 2 bis zur
Triggerschwelle. In diesem Moment geht Pin 3 auf HIGH, T1 schaltet ein
und der Motor startet.
Ist der Schalter S1 stets in Stellung ON (Kontakt offen), funktioniert
die selbe Einschaltverzögerung auch mit dem Einschalten von +Ub,
ebenfalls mit der selben Verzögerungszeit, vorausgesetzt, die vorherige
Ausschaltzeit dauert so lange bis C1 möglichst völlig entladen ist.
Falls an +Ub keine weitere Last in Betrieb ist, eignet sich eine LED mit
R7 als Betriebsanzeige, zur Entladung von C1. R8 unterstützt zusätzlich
zur vollständigen Entladung von C1 unterhalb der LED-Durchlass-Spannung.
Siehe hier unter
LED-Leuchtdioden.
Massnahme zur schnellen Entladung von C1: Parallel zu R3
geschaltet ist in Serie R6 und D3. Erst dieser Zusatz bewirkt eine
rasche Abschaltung, wenn +Ub ausgeschaltet wird, weil C1 sich über +Ub
(jetzt auf GND-Pegel!) via R6 mit nur 1 k-Ohm und D3 rasch entlädt. Dies
hat zur Folge, dass nach nur einer sehr kurzen Ausschaltzeit von +Ub,
beim Wieder-Einschalten von +Ub die selbe Verzögerungszeit bis zur
Einschaltung via R3 und C1 wirkt. Beim Ladevorgang von C1 sperrt D3 und
es wirkt nur R3.

Mit Logik gesteuerte Einschaltverzögerung: Teilbild 5.1
wiederholt das Timing-Netzwerk von Teilbild 4.2, das hier in Teilbild
5.2 erneut zur Anwendung kommt. Schalter S1 ist ersetzt durch T4, dem
PNP-Transistor
BC557.
Die beiden NPN-Transistoren T2 und T3
BC547
machen es möglich. Am Eingang IN, mit einer Spannung von deutlich mehr
als 1.5 V, leitet T2 mit Sättigung. Es fliesst ein T2-Kollektorstrom
durch R11. Der T2-Kollektor liegt auf GND. T3 bekommt keinen keinen
Basisstrom und deshalb ist T3 offen. Die Basis von T4 liegt auf +Ub
wegen R13. Es fliesst kein T4-Kollektorstrom durch R1. Daraus folgt,
dass C1 via R3 geladen wird mit einer Zeitkonstante von etwa 5 Sekunden.
Nach diesen 5 Sekunden schaltet der Motor ein, weil die Spannung an Pin
2 und Pin 6, durch das Aufladen von C1, die untere Triggerspannung von
REF1 erreicht hat und unterschreitet, bis C1 ganz aufgeladen ist. Man
betrachte dazu noch einmal
Bild 2.
Liegt die Spannung an IN deutlich unterhalb von etwa 1.5 V, leiten T3
und T4, weil T2 offen ist und deshalb ein T3-Basisstrom von +Ub über R11
fliessen kann. Dies erzeugt den T3- und T4-Kollektorstrom. Der
T4-Kollektor liegt auf +Ub (Sättigung). Da die Spannung an der
C1-Kathode sehr niedrig nahe bei GND liegt, im geladenen Zustand ist,
fliesst von +Ub via T4, D1 und R2 zur C1-Kathode ein Strom, der C1 rasch
entlädt (R2*C1 = 5ms). So liegt an den beiden Eingängen des TLC555 die
selbe Spannung von beinahe +Ub (D1 reduziert sie etwas). Durch Inversion
der Eingangsspannung am TLC555, liegt am Ausgang Pin 3 der GND-Pegel.
MOSFET T1 ist offen und der Motor im Stillstand. Der Eingangswiderstand
von IN entspricht dem Wert von R9 mit 100 k-Ohm.
Die TUP-und-TUN-Regeln: Ältere Leser kennen es noch, ein Beitrag
von ELEKTOR, realisiert im Jahre 1975. Man muss natürlich nicht die
Transistoren BC547 und BC557 einsetzen. Oft hat man etwas anderes in der
Schublade mit ganz ähnlichen Spezifikationen. Die folgende
TUP-TUN-DUG-DUS-Tabelle
zeigt auch passende alternative Dioden (DUG und DUS).
Thomas Schaerer, 05.12.2019
